24小时免费咨询热线: 18805391230
容积式换热器
您当前的位置: 首页 > 产品分类 > 容积式换热器
全国服务热线 18805391230 在线咨询

容积 管壳式换热器

时间:2020-11-29 13:29:35

产品介绍.jpg

一性能特点

浮动盘管热格器是近年来口内发展的一种新型热热设备.与固定U型管相比,浮动盘管能上下轻微浮动,产生高频振动,形成良好紊流传热状态,并且他能借助通过高温热煤的薄壁铜管管壁与管外壁结垢层膨胀量的差异,在一定条件下,水垢自动脱落.但水垢的自动去除,受水质、使用条件热媒工况,维护管理等多项因素之影响.任何产品均不能因比而忽略盘管维护检修

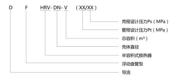
DFHRV导流浮动盘管型半容积式换热器在吸收浮动盘管作为换热器元件的基础上,就解夫同类换热设备存在的问题,做了较深的研究改进.

它具有如下特点:

1,浮动盘管的维护方便,盘管可在罐内进行检修或更换

2.采用多行程螺旋的浮动管组,热煤分布均匀,流程长,消除了短路换热现象

同时,本产品借用了RV-03.04导流的原理,在大直径的罐体内合理地设置了导流装置,进一步改善了换热工况.

3.本产品换热管束底部已接近罐底,加上导流装置之作用,罐内基本上消除了冷水滞水区,容积利用率达100%

4,被加热水水头损失0,5-1m,不影响系统冷热水压力平衡.

5.浮动盘管采用优良薄壁换热管,有助于利用管壁与结垢层的不同膨胀量脱落水垢,以比减少维护管理工作量,保持节能

二设计使用说明

1.本系列换热器适用于一般工业及民用建筑的热水供应系统,热媒为蒸汽或高低温软化热水,设计选型使用时应注明热媒品种.

2.每一规格的换热器,均设有四种以上换热面积,设计即保证合理的贮水容积(一般宜为15-20分钟的设计小时热水量),又充分发挥其热能力两个方面来选用盘管面积,本产品亦可根据用户特殊需要非定型产品设计.

3.被加热水出水的温度不得高于75℃,实际使用时,为延续使用,被加热水出口温度控制在50-60℃之间.

4.材质:罐体可为碳钢.不锈钢.碳钢村铜(不锈钢)等材质,浮动盘管采用T2或304管.

5.安全技术要求:

在换格器顶部装安全阀,安全阀的工作压力应与技术参数表(表1)中的壳程设计压力Ps值相同,(订购安全阀时应注明),安全阀的安装与使用应符台国家质量技术监督局颁发的《压力容器安全技术监察规程)》的规定。

为防止安全阀失控,可在热水系统设计中设膨胀管、膨胀水箱或压力式膨胀罐。

换热器使用中应定期验,每年至少进行一次外部检查,每三年至少进行一次内外部检验,每六年至少进行一次完全检验.检查与检验内容要求按《压力容器安全技术监察规程》进行

7.换热器使用中,应视水质及使用情況定期对浮动盘管部分进行维护管理,当水质硬度高时,直采用适宜的软化措施或水质稳定撒施.隔2-3天开启池水排污阀一次,进行排污.

8.当蔡汽为热媒时,其压力Pt<0.4MPa,凝结水出水管可不设疏水器,Pt≧0.4MPa时.宜设疏水器.

图片1.png

在线客服